
ZJHM型氣動套筒調節閥形小、體輕、高性能、大容量,是符合IEC標準的新一代通用調節閥產品。它適用于一般流體介質和工藝條件的生產過程制系統。本產品由新型的氣動多彈簧薄膜執行機構和低流阻套筒閥組成。特點如下:1、采用平衡型芯、不平衡力小,允許壓差大,操作穩定。2、閥芯導向面大,可改善由渦流和沖擊引起的振蕩,并減少損壞。3、比普通單雙座調節閥噪聲降低10bd左右。4、結構簡單,裝拆維修方便。
ZJHM型氣動套筒調節閥形小、體輕、高性能、大容量,是符合IEC標準的新一代通用調節閥產品。它適用于一般流體介質和工藝條件的生產過程制系統。
本產品由新型的氣動多彈簧薄膜執行機構和低流阻套筒閥組成。特點如下:
1、采用平衡型芯、不平衡力小,允許壓差大,操作穩定。
2、閥芯導向面大,可改善由渦流和沖擊引起的振蕩,并減少損壞。
3、比普通單雙座調節閥噪聲降低10bd左右。
4、結構簡單,裝拆維修方便。
一、主要零件材料
二、主要技術參數和性能指標
1、調節機構主要技術參數
注:可為用戶提供ANSI,JPI,JIS法蘭的產品,其法蘭距按用戶需要確定。
2、執行機構主要技術參數
3、性能指標
4、允許壓差
注:1)P-閥門定位器;R-壓力繼動器。
2)允許壓差為閥關閉P2=0狀態,△P的最大值。
3)最大壓差超過1.0MPa,閥塞、套筒表面堆焊硬質合金。
可配附件
定位器、手輪機構、空氣過濾減壓器等。
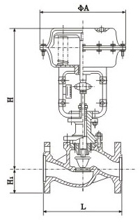
5、外形尺寸
訂貨須知
訂貨時請注明:
1、產品型號
2、公稱壓力
3、公稱通徑、額定流量系數Kv
4、信號壓力、彈簧范圍
5、流量特性碼
6、閥的開關方式
7、介質工作溫度范圍
8、閥體、閥芯材料
9、是否帶附件,說明書
10、是否有其它特殊要求
全國服務熱線